Главная
23.07.2025
В условиях, где энергоэффективность и экологическая устойчивость приобретают первостепенное значение, энергосберегающие насадки для воздухоохладителей становятся важной инновацией в сфере климатической техники. Эти устройства не только способствуют значительному снижению энергопотребления, но и повышают эффективность охлаждения, что делает их незаменимыми в жилых и промышленных помещениях.
23.07.2025
Поршневые компрессоры Bitzer играют ключевую роль в системах охлаждения, обеспечивая надежное сжатие хладагента. Для поддержания их бесперебойной работы необходимо своевременное техническое обслуживание и использование качественных запчастей.
Отзывы

Вентилятор ВО-36/24

Вентилятор ВО-36/24

Оставить заявку на приобретение данного товара на

info@domxoloda.ru

Заказать
Цена

Вентилятор ВО-36/24 для проветривания шахт и рудников

Внимание! Для упрощения подбора оборудования, предлагаем вам заполнить опросный лист или связаться с менеджером.

Опросный лист подбора вентилятора для проветривания шахт и рудников

Описание вентилятора ВО-36/24

Высоконапорный, экономичный осевой вентилятор "ВО-36/24" повышенной технологичности и надежности на основе одноступенчатого исполнения и применения специальных новых лопаточных систем, предназначен для главного проветривания шахт и рудников, а также может быть использован и в других отраслях промышленности и технологических процессах.

Вентилятор может эксплуатироваться как при всасывающей так и при нагнетательной схемах.

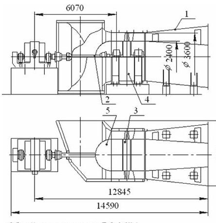
Габаритные размеры и конструкция ВО-36/24

Технические характеристики

Параметры

Значения при частоте вращения, об/мин

500

600

Номинальный диаметр рабочего колеса, мм (пред. откл. ±5%) 3600
Номинальный диаметр втулки рабочего колеса, мм (пред. откл. ±5%) 2400
Номинальная подача*, м3/с (пред. откл. ±10%) 250 300
Подача в пределах рабочей области*, м3/с
Минимальная, не более
Максимальная, не менее

100
480

120
570
Номинальное полное давление**, Па (пред. откл. ±10%) 3400 4800
Номинальное статистическое давление*,**, Па (пред. откл. ±10%) 3200 4600
Статическое давление в пределах рабочей области*,**, Па
Минимальная, не более
Максимальная, не менее

1300
4000

1850
5750
Максимальный КПД, не менее
Полный
Статический*

0,85
0,8
Мощность электропривода, кВт, не более 2000 3500
Габаритные размеры:
Высота, мм, не более
Ширина, мм, не более
Длина, мм, не более:
Без диффузора и трансмиссионного вала
С диффузором и трансмиссионным валом

5400
4885

3400
14590
Масса вентилятора с диффузором без электродвигателя, кг, не более 29000
Способ регулирования Изменением угла установки лопаток рабочего колеса, изменением частоты вращения ротора
Способ реверсирования С помощью обводных каналов и КСРП


Назад в раздел
С этим товаром покупают

Мы поставляем Вентилятор ВО-36/24: цена, купить вентиляторы в Москве по всей России: Адлер, Армавир, Армянск, Ачинск, Абакан, Архангельск, Астрахань, Альметьевск, Артем, Балаково, Барнаул, Барабинск, Батайск, Бахчисарай, Белебей, Белорецк, Белоярский, Бердск, Бийск, Бугульма, Белгород, Благовещенск, Братск, Брянск, Верхняя Пышма ...

▼ Написать нам
x
запрос отправлен

Ваш запрос отправлен.Наш менеджер свяжется с вами в ближайшее время!